The structure and working principle of low voltage circuit breaker
Low-voltage air circuit breaker, also known as automatic air switch or air switch, is a switching device. It is used to automatically break the circuit when the circuit is overloaded, short-circuited, or under-voltage. It can also be used to start the motor or switch the circuit infrequently. , Low-voltage air circuit breakers include universal circuit breakers, molded case circuit breakers, miniature circuit breakers, leakage circuit breakers and so on. 1. The structure of low-voltage circuit breaker:
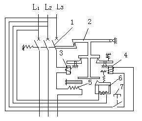
1. The main contact (1 in the figure below) connects or disconnects the main circuit. When the switch is closed manually or electrically, the main contact is closed, and the main contact is disconnected when the circuit is short-circuited, overloaded, or undervoltage.
2. Free trip mechanism:
The function of the free trip mechanism (2 in the figure below) is to lock the main contact in the closing position after the main contact is closed, and the release is unlocked when the protection mechanism is activated.
3 Arc extinguishing system, when the main contact is disconnected, the iron grid in the fire extinguishing chamber will induce strong magnetism. Attract the arc into the grid and burn it in sections to protect the contacts from damage.

4. Tripper:
(1), overcurrent release (3 in the figure below), (2) thermal release (5 in the figure below), (3) undervoltage release (6 in the figure below), (4) separate trip Buckle (4 in the figure below).
5. Operating mechanism, used for opening and closing operations.
Second, the principle of low-voltage circuit breakers:
The following figure is the schematic diagram of the low-voltage circuit breaker

1. After manual or electric closing, the free trip mechanism locks the main contact in the closing position, and the main circuit is connected.
2. The over-current release coil and the thermal element of the thermal release are connected in series with the load. When the circuit is short-circuited or severely overloaded, the armature of the over-current release will pull in and push the free trip mechanism to act.
3. When the circuit is overloaded, the thermal element of the thermal trip unit generates heat, which causes the bimetallic strip to bend, lifts the free trip mechanism, and the main contact is disconnected.

4. In the above figure, the undervoltage release coil is connected in parallel between L1 and L2. When the power supply voltage is undervoltage, the undervoltage release coil has insufficient attractive force, and the armature is pulled up by the spring to push the free trip mechanism to move.
5. The shunt release is used for remote control. The coil is de-energized during normal operation. When remote control is required, press the button, the shunt release coil is energized, the armature is pulled in, and the free release is pushed. The main contact of the buckle action is disconnected.



